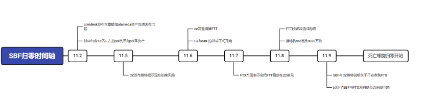
Time:2022-11-17 Click:321
FTX事件详细时间轴可见下图:

Solana属于SBF系的公链,并且FTX也投资了Solana
Alameda的资产负债表
根据 Alameda 的资产负债表,截至2022年6月30日,Alameda持有价值2.92亿美元的Sol和价值8.63亿美金的锁定Sol,还有Sol抵押品4100万美元、Solana系代币约4000万美元。



介于目前Solana公链存在的风险不确定性,OKLink对Solana链上数据出了对应的专题页,可以通过以下5个维度的指标重点监控Solana的后续风险。
高杠杆经营在下行周期容易遇到流动性风险,资产负债表容易爆炸
SOL/FTT的筹码结构(头部持仓过多,并且市场的深度不够)会给支持这类代币作为抵押的DeFi/CeFi带来很大的不确定性风险。
FTX的现金流问题很容导致FTX进入死亡螺旋。在这个过程中作为和FTX、SBF深度绑定的公链Solana会有很大的系统性风险,并且其主链币有被抛售的可能。
FTT/SOL的价格波动会对支持这两种代币作为抵押的DeFi/CeFi带来很强的系统性性风险。
资产清算的过程中FTX持有的SOL会被抛售,影响公链和主链币的估值和稳定性。(类似的公链还有Aptos)
FTX对外投资的股权会被处理。显性影响:整个公链的生态现状会变差;隐性影响:影响整体币价,从然影响矿工收入、导致其他链上项目达到资产清算线等。
以发币或上市:折现(如果流通性不够,会考虑大众交易的方式)
未发币或未上市,股权转让的方式
SOL代币的交易数据显示,以目前的盘口深度和日均交易量,一旦抛售,那么价格肯定会在短时间内出现大规模的下跌
SOL价格下跌,会影响链上生态,导致公链进入死亡螺旋。
11月8日起,推特上频繁出现Solana增发与SOL代币解锁相关的负面谣言。
以美金计算在11月7-8日之间Solana的TVL出现大跳水,除了链上出逃以外,SOL价格下跌也是导致TVL下跌的重要因素。
当epoch 370时出现了35万枚待解质押的SOL,同样引起了市场的恐慌。
Solana 供应量
Solana 活跃度
交易量
Solana 全网 TVL
Top 10 项目 TVL